加強酸性水罐管理 有效防范安全事故
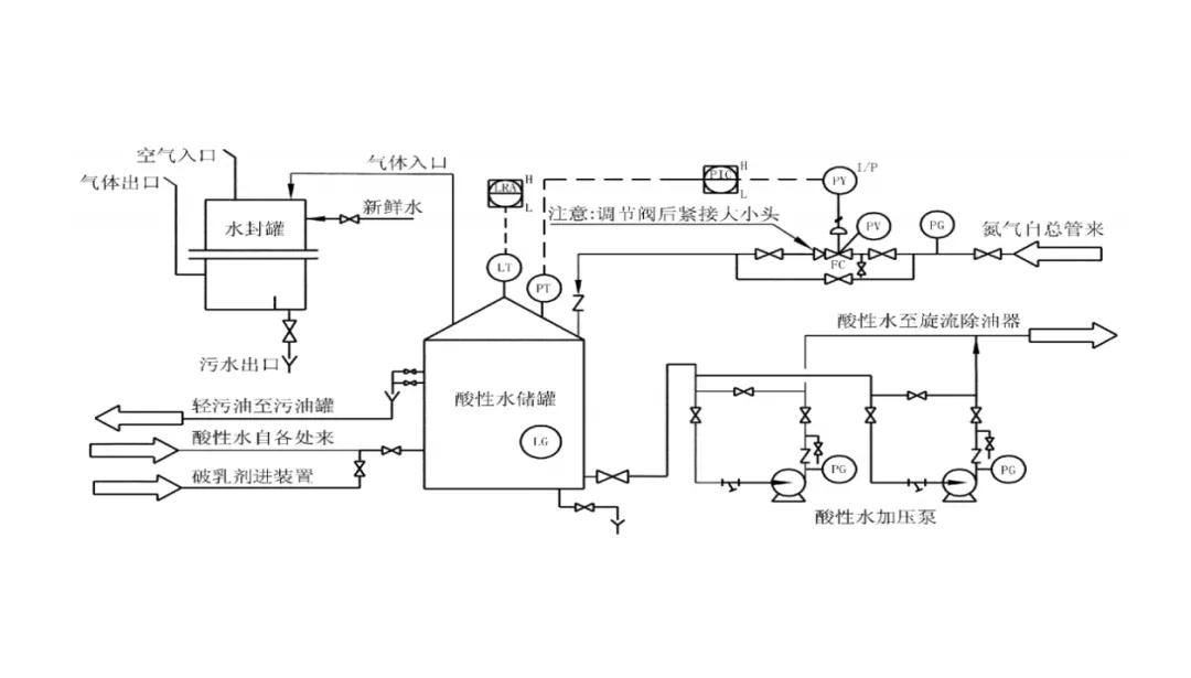
化工企業酸性水汽提裝置的原料一般為常減壓、重油催化裂化、延遲焦化、催化重整、加氫精制和加氫裂化等裝置產生的含硫化氫、氨氣及少量油品的酸性水混合物。這些污水一般要經過酸性水汽提裝置處理后才能進入污水處理場。目前,酸性水汽提主要有單塔加壓側線抽出汽提、單塔低壓全吹出汽提、雙塔加壓汽提及雙塔高低壓汽提四種工藝流程。無論何種流程,酸性水罐都是不可缺少的重要設備。

(一)酸性水罐的風險
大量的事故案例證明,企業對酸性水罐不重視是事故發生的主要原因,重視酸性水罐管理及涉及到的風險點是預防事故發生的關鍵所在。
根據上下游工藝運行特征,酸性水中存在大量輕質油及硫化氫等易燃、易爆、有毒、有害及腐蝕性介質,日常運行或檢修作業時會發生著火、爆炸、人員中毒風險。
酸性水罐頂管線及水封罐管線材質為碳鋼,腐蝕嚴重,腐蝕物經常堵塞正壓水封排水,造成排水不暢,引起酸性水罐超壓的風險。異常情況下,酸性水罐頂部會排放硫化氫、氨氣等有毒有害介質,有發生人員中毒及硫化亞鐵自燃火災爆炸的風險。
酸性水罐檢維修清洗、置換及隔離不到位會造成人員中毒及發生著火爆炸的事故,直接進水會發生硫鐵化合物自燃或形成爆炸性氣體引發火災爆炸,排水時,會因操作不當,罐體放生虹吸現象,抽癟罐體損壞設備,檢修中罐頂作業頻繁,防護不到位,存在人員高處墜落風險。
(二)酸性水罐風險管控措施
酸性水罐需關注的風險點較多,杜絕事故發生的關鍵在于有效管控風險點。
1.在酸性水罐裝置區工藝管線、設備設置標識,避免誤操作。正常運行中的酸性水罐需設置液位及壓力高報及高高報警、低報及低低報警。酸性水罐的水封罐正常投用,保持長流水,每周對經常出現堵塞的正壓水封罐進行檢查,發現不暢及時處理。
2.保證酸性水儲罐最上層收油閥常開,當液位到達收油口時自動溢流至污油罐,杜絕液位失靈而造成的酸性水儲罐冒頂事故。收油閥常開溢流至污油罐,同樣存在污油罐冒罐的風險,需慎重。
3.崗位人員應每兩小時巡檢一次,車間每周組織一次周檢,每月組織一次常壓儲罐檢查,對于檢查出的問題及時整改。定期對酸性水罐水封及氮氣密封系統進行檢查。每年兩次設備及管線測厚,監測酸性水儲罐及管線腐蝕情況,做到預知檢修。
4.檢維修及動火作業前要對儲罐進行清洗、吹掃置換,有效隔離后方可作業,防止空氣進入引發硫化亞鐵自燃。確需進入酸性水罐作業,必須佩戴長管式空氣呼吸器。酸性水罐的水洗,進水前需用氮氣置換,氧氣檢測小于3%才允許進水,杜絕硫鐵化合物自燃或形成爆炸性氣體。水洗后,可以使用0.5MPa低壓蒸汽蒸煮(一般罐壁防腐層可以允許≤200℃)。有條件的企業可以在水封罐出口管線后,增加除臭液水洗系統。檢修時汽提塔、酸性水罐系統使用除臭液警醒清洗,效果較好。(作者系中國化學品安全協會專家 王濤濤 安營 王敏玉)
